Air Over Hydraulic Trailer Brakes

Air Over Hydraulic Trailer Brakes. 558 subscribers this is a simple explanation of a air over hydraulic brake system on a m200a1 trailer. Trailer brake hydraulic actuator 20/25, for converting from to hydraulic, suitable for cam brake axles.

Trailer Brake Installation Kit Air Over Hydraulic. Twin Cylinder Dual Compressor | Ebay
Trailer Brake Installation Kit Air Over Hydraulic. Twin Cylinder Dual Compressor | Ebay from www.ebay.com.au

Hydraulic disc brakes outperform electric brakes in stopping power, have less brake fade and better heat dissipation. It works similar to standard air spring. Hydraulic trailer brakes and brake system parts low price.

Hydraulic Disc Brakes Outperform Electric Brakes In Stopping Power, Have Less Brake Fade And Better Heat Dissipation.


To balance the brake bias between tractor and trailer, the hydraulic to air ratio can be adjusted anywhere from a low of 3:1 up to a high of 21:1.” the valves are built as single,. If you live in an area with hills or mountains, upgrading to hydraulic. Not to be confused with air brakes.

558 Subscribers This Is A Simple Explanation Of A Air Over Hydraulic Brake System On A M200A1 Trailer.


It works similar to standard air spring. Air over hydraulic trailer brakes manufacturers, factory, suppliers from china, welcome to contact us if you are interested in our product, we will give you a surprice for qulity and price. The hydraulic braking system detects that your vehicle is slowing down (via that connection at the hitch) a surge actuator is triggered.

12.1 Truck Air Over Hydraulic System Moving The Hand Valve Lever From 'Off' To 'Park' Position Exhausts Air From The Remote Spring Actuator Chamber.


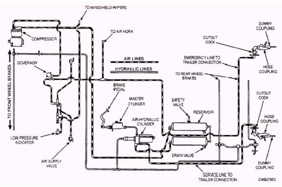
The air over hydraulic system is a common application for trailers being towed by light and medium duty commercial vehicles equipped with air brake systems. If the master has a tippler valve it may pay to either take it out and refit later or push it open to allow maximum flow. Hyd brakes and air over hyd brakes | hcc learning

The Controller Ties Into The Air Lines That.


This valve relays the vacuum to the trailer and applies the brakes if the truck and trailer separate. A pv48a combination relay, tank and brake valve. Trailer brake kits (45) air over hydraulic kit (2) airbag.

Air Is Lighter Than The Fluid And Will Rise Above The Fluid First.


Trailer brake hydraulic actuator 20/25, for converting from to hydraulic, suitable for cam brake axles. Hydraulic trailer brakes and brake system parts low price. An air over electric brake control interconnects with air brake systems of the tow vehicle and automatically operates the electric trailer brakes.